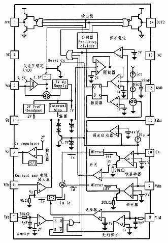
KA7543内部主要包括电流放大器、振荡器、调光器、保护电路、图腾输出级及内部电源等电路,其内部结构如图2所示。

图2 KA7543内部结构图
2.1软启动
KA7543的软启动功能除了一般IC软启动的含义之外,还具有对荧光灯的预热启动。
在KA7543的脚3上的Vcc电压达到启动门限电压(8.5V)后,内部UVLO电路即为IC内的所有电路提供基准电压(Vref=2V±5%)和偏置电流。IC内的软启动电路开始对软启动电容Cs充电,IC输出一个比通常工作频率fnor高约30%的高频预热频率fpreo其最高软启动频率由脚4 (Cc)上的电压决定。由于电子镇流器输出端的LC串联谐振电路中的扼流圈对高频有衰减作用,故只产生一个合适的电流对灯丝加热。随着Cs上的电压Vcs线性增加,开关频率随之线性下降。当频率降至LC串联谐振电路的固有频率(fo)时,LC电路发生串联谐振,于是在并接于灯管两端的电容(C)上产生一个约1kV的高压脉冲,将灯管南昌穿而点燃,然后,IC的输出频率达到稳压工作频率fnor 。在Vcs线性升高到2V时,软启动频率从预热频率(fpre)线性降低至通常工作频率(fnor),软启动时间为0.8~1s。在此过程中,由一个正比于Vcs的反馈参考电压控制灯灯电流。当Vsc=2V时,灯电流最大。
2.2振荡器
KA7543的振荡器电路包含了两个比较器,振荡器充电时间与放电时间之比为7:1.振荡器低比较基准电压设定在1V,并分别用2V和4V设定高频限制和低频限制。以限制IC的最高工作频率,避免IC异常工作,同时保证在镇流器系统中的零电压开关(ZVS)操作。
2.3调光控制
KA7543的内部调光控制电路位于脚9(Vdm)/脚11(Cdm)和脚6(Vfb)之间。调光电压范围为0~2V,在0V时为满光(Full Light),在2V时完全变蝉(Full Dimming)。当脚10(Cs)电压Vcs变为4V时,调光开始。脚11(Cdm)上的外接调光电容用于测定调光操作。
2.4输出驱动
KA7543的脚1(OUT1)和脚14(OUT2)的输出用来驱动变压器,再利用变压器驱动镇流器电路中的半桥高/低开关(MOSFET)。在开关频率时钟周期内,输出OUT1和OUT2因为有死区时间的限制,因此,OUT1和OUT2不会同时输出高电平。在欠压锁定(UVLO)条件下,OUT1和 OUT2均输出低电平,IC外部半桥中的高/低开关都载止。
2.5检测与保护
a.检测
3V比较基准电压在KA7543内通过30kΩ的电阻连接于脚8(Vid),用于执行两支灯和一支灯的反馈。并通过调节电流(Ir)设定反馈基准电压。单灯检测功能是KA7543的特点之一。
b.保护
为防止系统损坏,KA7543采用直接检测方式实现无灯保护。